行业动态

建筑技术丨CFRP加固对拱形拱腹混凝土桥梁性能的影响

来源:admin  浏览量:  发布时间:2024-04-25 09:53:00

1 工程概况

随着社会进步和科技发展,以大量钢筋混凝土材料为基础的桥梁结构在各国家都得到了大量应用,并且都具有一定的使用寿命。

然而,随着交通流量的增加、施加荷载的变化以及特定结构构件随着时间的磨损消耗,桥梁的承载力不可避免地受到了影响,导致桥梁在达到预期寿命前就无法继续正常使用。例如,根据相关数据,美国有超过5万座存在不同程度的结构缺陷的桥梁需要修复和加固,而且州和地方桥梁的主要缺陷会随着交通负荷的增加而加剧。

破损的钢筋混凝土(以下简称RC)桥梁外部加固研究中已经应用了各种创新材料和技术。传统的加固方法有更换退化的构件、附加外部钢板、外部后张拉和使用钢千斤顶等。这些方法耗时,也没有办法解决腐蚀的问题,增加了构件的荷载,并且在加固过程中需要使用重型机械升降。

在过去的几十年里,使用纤维增强聚合物(以下简称FRP)加固结构得到了广泛应用,因为FRP强度高、重量小、易于安装且能够满足耐腐蚀的要求,维护起来也较方便。相关研究表明,FRP作为一种加固材料的有效性高度依赖于混凝土和FRP之间的粘结强度。

碳纤维增强聚合物(以下简称CFRP)加固钢筋混凝土梁的失效通常是由于混凝土基板的分层造成的。现有胶粘剂的性能足以实现FRP与混凝土之间的应力传递,但较低而产生的高剪切区裂缝才是产生粘结失效的主要原因。脱粘现象已经被许多研究者广泛研究,并进行了大量的试验,建立了许多理论模型来理解并控制脱粘过程。

此外,一些学者还对FRP加固的平拱腹钢筋混凝土梁的破坏进行了理论和试验研究。尽管曲面拱腹梁已经得到了广泛应用,但FRP加固对拱形拱腹钢筋混凝土构件的破坏影响却研究的较少。

构件拱腹的曲率在混凝土基材和胶粘剂之间的界面上产生了直接的横向拉应力,一旦这些拉应力超过混凝土的抗拉强度,CFRP中间体在弯曲或弯曲–剪切裂缝的尖端就会过早脱胶。

脱粘现象向碳纤维的末端传播,在应变远低于碳纤维布的断裂应变时造成完全分层,导致碳纤维布利用率降低。关于FRP加固拱形拱腹钢筋混凝土梁的现有研究和资料非常有限。

表1给出了这13根梁的详细情况及试验结果。

表1 碳纤维布加固受弯拱腹混凝土梁的试验研究

图片

CFRP层压板抗弯加固系统的性能与不同拱腹曲率的钢筋混凝土梁的关系,并得到了以下结论:当曲率度为5 mm/m时,与采用类似CFRP加固体系加固的平腹梁相比,CFRP层压板提供的加固利用率会降低。曲率度是指,如果在曲面上保持1 m长的直线,那么直线与曲面之间的最大距离为5 mm。

此外,还有学者对碳纤维布加固混凝土节点上的弯拱拱腹的性能进行了分析,建立了计算使用阶段时拱腹面应变分布的理论模型。Aiello等的试验结果表明,曲率的存在导致极限承载力降低,导致CFRP片材与混凝土基材脱胶。

2 试验方案

本研究的主要目的是研究曲率对用CFRP加固的拱形拱腹RC桥梁性能的影响。本试验方案测试了5根梁。其中2根是平底梁;一个未加固(F–1),一个用CFRP层板加固(F–2)。另外3根是拱形拱腹梁;一个未加固(C–1),两个相同的梁用CFRP层板加固(C–2和C–3)。如图1所示,弯曲的拱腹梁每米的曲率度为20 mm。

图片

图1 每米曲率度20mm

2.1 材料特性

以上所有梁都是由相同的混凝土批次和相同的钢筋(直径10 mm和12 mm)制作的,并对这些材料进行了测试,以确定其力学性能。混凝土试块60 d抗压强度为48.7 MPa,符合美国材料与试验协会(ASTM)标准。根据ASTM的规定,10 mm和12 mm直径的钢筋的平均弹性模量和屈服强度分别为:202 GPa、201 GPa和580 MPa、554 MPa。CFRP层压板厚度为1.4 mm,宽度为50 mm,弹性模量为165 000 MPa。

2.2 试样细节

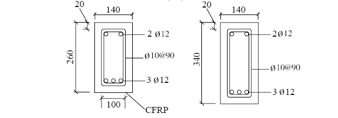
梁的结构和配筋细节如图2所示。所有测试梁的长度为2 700 mm,宽度为140 mm。所有梁的跨中截面尺寸均相同(140 mm×260 mm)。因此,拱形拱腹梁在靠近端部的截面尺寸与平面拱腹梁不同。所有的梁都用3根直径12受拉钢筋和2根直径10受压钢筋进行加固。受拉钢筋弯曲,以便沿梁提供一致的保护层。直径10剪切箍筋的间距为90 mm。

图片

(a)

图片

(b)

图片

(c)

图2 梁的结构和配筋示意

(a)平底梁;(b)拱形拱腹梁;(c)平底梁和拱形拱腹梁的截面配筋

2.3 碳纤维增强聚合物的应用

为了便于安装,将所有加固梁倒置。碳纤维复合材料的应用过程包括3个主要步骤:表面制备和碳纤维复合材料粘接。

第一步,打磨钢筋混凝土梁的粘结表面,得到粗糙表面。表面清除污垢,用刷子在所有加固梁的表面涂上底漆,以密封缝隙和小裂缝。底漆在60 min后固化,形成一种粘稠无孔的表面。

第二步是CFRP复合材料在梁上的应用。CFRP层压板被切割成50 mm宽,2 000 mm长的板材。将层压胶粘剂的两部分用搅拌器搅拌3~5 min,然后将其涂在CFRP板上,形成3 mm厚的层。最后,将CFRP层压板放在底漆的顶部,用手压下,形成一层薄薄的1.5 mm厚的胶粘剂。所有试样在室温下放置8 d。

2.4 试验过程

将试验装置颠倒过来进行试验,如图3所示,这是因为FRP板监测梁的拱腹存在一定的局限性。横梁由两个钢支撑块从顶部支撑,而液压器放置在横梁下方,行程向上。

图片

图3 拱形拱腹梁试验装置

所有梁均在净跨2 300 mm单调静荷载作用下进行试验。梁是使用MTS执行器加载的,其承载能力为500 kN。测试过程中,所有梁的加载速率均为2 mm/min。在两个支撑物和跨中部分放置了微激光位移传感器。

2.5 试验结果与讨论

平底梁F–1表现为典型的少筋受弯破坏;当荷载超过开裂荷载时,弯曲裂缝开始扩展。内部应变仪显示,受拉区域的钢筋屈服于68 kN,峰值破坏荷载为78 kN。弯曲拱腹控制梁C–1的破坏模式与F–1相似,由于受拉钢筋存在弯曲,C–1的峰值荷载低于F–1(73 kN)。梁F–2在107 kN时,中间产生裂纹导致脱粘(IC)破坏,见表2。C–2梁和C–3梁在88 kN和90 kN时也发生了类似的破坏。

表2 试验结果

图片

图4显示了F–2和C–2的失效模式。与控制梁相比,所有加固梁的挠度(图5)和裂缝宽度均有所减小,承载能力有所提高。

图片

(a)                                    (b)

图片

(c)                                      (d)

图片

(e)

图4 平面和弯曲拱腹梁破坏时的裂缝形式

(a)梁F–1;(b)梁F–2;(c)梁C–1;

(d)梁C–2;(e)梁C–3

图片

图5 所有梁的跨中截面的荷载–挠度关系

本试验记录了CFRP在跨中截面的最大应变读数。F2梁达到了43 %的利用率,CFRP最大应变为17 000 µɛ,CFRP层板极限应变为7 414 µɛ。而C2和C3梁分别达到了27.2 %和30.6 %的利用率。C2梁和C3梁的最大CFRP应变分别为4 622 µɛ和5 213 µɛ。

通过试验结果可知,与未加固的控制梁相比,加固梁的承载能力提高了20.5 % ~ 37.2 %。随着荷载的增加,弯曲裂缝和弯剪裂缝增多,导致混凝土基材与层合板之间的界面应力增大。

这导致了CFRP从跨中截面开始完全分层,并沿着支座方向传递。20 mm/m的曲率度使加固后的钢筋混凝土梁的承载能力降低15.9 % ~ 17.8 %,这是混凝土基材与涂有层压胶粘剂的界面上横向拉应力集中导致的。

3  结束语

本工程回顾了利用碳纤维增强材料加固拱形拱腹钢筋混凝土梁桥的现有研究成果并提出了一个试验方案,以便更加深入地理解曲率对CFRP抗弯加固拱形拱腹钢筋混凝土梁桥利用率的影响,并与平拱腹梁做了对比。得出结论如下。

(1)碳纤维布加固的平腹梁比控制平腹梁的强度提高了37 %。

(2)碳纤维布加固后的拱形拱腹梁与控制拱形拱腹梁相比强度提高了22 %~25 %。

(3)用碳纤维布加固的弯拱梁每1 m弯曲20 mm,可以降低引起IC脱胶的应变,从7 414 μɛ降低到4 917 μɛ(28.9 %)。

结果表明,20 mm/m的曲率对加固后的混凝土弯梁的承载力是不利的。需要进一步研究不同曲率对不同CFRP加固体系的影响。


摘自《建筑技术2023年4月,乔新宇, 李国生